產品簡介:船用七氟丙烷滅火裝置采用壓力貯存,手動操縱和遙控施放方式。系統性能滿足《國際海上人命安全公約》和《鋼質內河船舶建造規范》《鋼質海船入級規范》,同時滿足我國船級社和船舶檢驗局海船和內河鋼船建造規范(CCS和ZC)的要求,廣泛用于海上平臺、船舶機艙、泵艙、貨艙、油艙、發電間、油漆間、木工間等處的消防滅火。
應用范圍:廣泛用于海上移動式平臺(如鉆井平臺)、海上固定式平臺(如油氣生產平臺)、船舶機艙、泵艙、貨艙、油艙、發電間、油漆間、木工間等處的消防滅火。
產品特點:
出于保護大氣臭氧層的目的,七氟丙烷自支滅火系統作為鹵代烷滅火劑替代物之一的七氟丙烷(分子式為CF3CHFCF3)滅火劑,其滅火機理是化學及物理滅火。 七氟丙烷自動滅火系統根據滅火系統有無滅火劑釋放管路可分為有管網系統和無管網滅火系統。七氟丙烷無管網滅火系統,是一種預制滅火系統,一般情況下它是一種將火災探測器、報警控制裝置和滅火裝置組合在一起的小型、輕便的自動滅火系統。七氟丙烷自動滅火系統為全淹沒滅火系統。
七氟丙烷滅火劑具有以下特點:
1、七氟丙烷滅火劑為無色無味氣體,不含溴和鹵元素,對臭氧層的耗損潛能值(0DP)為0,符合環保要求;
2、七氟丙烷滅火劑是新型高效低毒的滅火劑,其滅火濃度低,鋼瓶使用量少,占據空間小;
3、七氟丙烷滅火劑為不導電介質,且不含水性物質,不會對電器,磁帶資料等造成損害,且不污染保護對象;
4、七氟丙烷滅火劑的GWP(溫室效應潛能值)≈0;
5、七氟丙烷滅火劑在大氣中壽命很短,其ALT=31;
6、七氟丙烷滅火劑的N0AEL值適中,可用于有區域的保護;
總之,七氟丙烷滅火劑是一種潔凈氣體滅火劑;可作為鹵代烷滅火劑的替代產品。

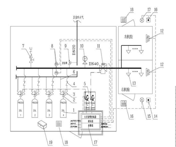
船用七氟丙烷滅火系統由儲存瓶組、儲存瓶組架、液體單向閥、集流管、選擇閥、安全閥、吹洗閥、壓力表、壓力信號發生器、管網、噴嘴、藥劑、火災探測器、氣體滅火控制器、聲光報器、警鈴、放氣指示燈、緊急啟動/停止按鈕等組成。
七氟丙烷滅火劑具有良好的清潔性—-在大氣中完全汽化不留殘渣、良好的氣相電絕緣性,適用于以全淹沒滅火方式撲救電氣火災、液體火災或可熔固體火災、固體表 面火災、滅火前能切斷氣源的氣體火災。
您可以填寫下面的表格,把您的聯系方式和產品需求提交給我們,我們將盡快與您聯系解決,謝謝!為了能及時和您取得聯系,請您務必完整填寫您的聯系方式和需求信息。
地址:上海市諸光路虹橋世界中心B567
熱線:400-688-0806
電話:021-31300806
傳真:021-33321132
郵箱:Sales@lanhu.com.cn
您也可以咨詢QQ客服